合作客戶/
拜耳公司 |
同濟大學 |
聯合大學 |
美國保潔 |
美國強生 |
瑞士羅氏 |
相關新聞Info
推薦新聞Info
-
> 不同礦漿濃度、粒度、伴生礦物、捕收劑和起泡劑對礦漿表面張力的影響(三)
> 不同礦漿濃度、粒度、伴生礦物、捕收劑和起泡劑對礦漿表面張力的影響(二)
> 不同礦漿濃度、粒度、伴生礦物、捕收劑和起泡劑對礦漿表面張力的影響(一)
> 長慶油田隴東地區的CQZP-1助排劑表/界面張力測量及現場應用(三)
> 長慶油田隴東地區的CQZP-1助排劑表/界面張力測量及現場應用(二)
> 長慶油田隴東地區的CQZP-1助排劑表/界面張力測量及現場應用(一)
> 液膜斷裂點與電壓最大值在表面張力測量中的對比研究(二)
> 液膜斷裂點與電壓最大值在表面張力測量中的對比研究(一)
> ?表面張力與表面張力系數測量:概念、方法與科學意義
> 微重力下二極對非均勻旋轉磁場控制半浮區液橋表面張力對流的數值研究(下)
煙道氣與正己烷對稠油表面張力的影響機制研究(一)
來源:中南大學學報(自然科學版) 瀏覽 405 次 發布時間:2025-12-24
摘要:采用軸對稱液滴形狀分析(ADSA)方法,測定煙道氣-稠油、正己烷-稠油、煙道氣+正己烷-稠油系統表面張力的變化規律,分析蒸汽輔助重力泄油(SAGD)過程中注入非凝析氣體和溶劑后對降低稠油表面張力的能力。研究結果表明:在一定溫度下,稠油的表面張力隨著氣體壓力的增加而減小,在一定壓力下,煙道氣-稠油和正己烷-稠油表面張力的變化規律則相反。在相同的溫度和壓力下,與煙道氣相比,正己烷降低稠油表面張力的作用更顯著。同時,實驗測得的煙道氣-稠油表面張力與N2-稠油表面張力和CO2-稠油表面張力的線性插值擬合性較好。
蒸汽輔助重力泄油技術(SAGD)可以有效開采埋藏淺、厚度大的超稠油油藏,自2005年在遼河油田取得先導試驗成功以后,目前已進入工業化推廣階段。然而,常規SAGD過程中存在著諸多問題:蒸汽注入量大、向地層的熱損失大、采出水處理費用高、溫室氣體排放量大等。目前,室內模擬和礦場試驗表明在SAGD過程中注入適量的非凝析氣體(例如氮氣、二氧化碳、煙道氣等)和氣化溶劑(例如丙烷、丁烷、戊烷、己烷、庚烷等)可以減少對注入能量的需要,即氣體輔助SAGD技術(SAGP)和溶劑輔助SAGD技術(ES-SAGD)。研究表明,降低稠油的表面張力是SAGP技術中注入的非凝析氣體和ES-SAGD技術中注入的少量氣化溶劑改善SAGD開發效果的作用機理之一。研究SAGP和ES-SAGD過程中的界面現象具有重要意義。氣體注入后,稠油的表面張力降低,在多孔介質中流動的毛管力和黏附力減小,油藏流體在重力作用下流入生產井被采出。因此,本文作者研究不同溫度、不同壓力下煙道氣-稠油、溶劑-稠油表面張力的變化規律,分析SAGP和ES-SAGD過程中氣體注入對重力泄油的影響。
1實驗
1.1實驗樣品
實驗所用原油為新疆克拉瑪依油田提供的脫氣原油,60℃條件下密度為0.945 6g/cm3,黏度為5340 mPa·s。實驗所用非凝析氣體為煙道氣,由N2和CO2按照一定的摩爾分數比例混合得到,CO2和N2均由青島天源氣體制造公司生產,純度均為99.9%。實驗所用溶劑為正己烷(n-C6H14),由西隴化工有限公司生產,純度>95%。
實驗過程中需要輸入不同溫度和壓力條件下原油和氣體的密度。由于原油的密度隨壓力變化不大,假設在同一溫度下,原油密度不變。根據已知60℃時脫氣原油密度為0.945 6g/cm3,查閱石油計量表中的原油部分(GB/T 1885-1998)得到測試溫度條件下的脫氣原油密度,見表1。氣體的密度采用數模軟件CMG的Winprop 模塊通過P-R 狀態方程計算得到,見 表2-4。
表1不同溫度時原油密度
| 溫度/℃ | 密度/(g·cm-3) |
| 80 | 0.933 |
| 100 | 0.921 |
| 120 | 0.908 |
| 140 | 0.896 |
| 80℃ | 100℃ | 120℃ | ||||
| 壓力/ MPa | 80% N2+20% CO2 | CO2 | N2 | 80% N2+20% CO2 | 60% N2+40% CO2 | 80% N2+20% CO2 |
| 0.2 | 2.128 | 2.852 | 1.806 | 2.013 | 2.222 | 1.910 |
| 0.5 | 5.328 | 7.188 | 4.513 | 5.038 | 5.567 | 4.779 |
| 1.0 | 10.679 | 14.572 | 9.023 | 10.091 | 11.177 | 9.566 |
| 2.0 | 21.441 | 29.963 | 18.278 | 20.237 | 22.517 | 19.162 |
| 3.0 | 32.287 | 46.244 | 27.006 | 30.423 | 34.005 | 28.776 |
| 4.0 | 43.182 | 63.488 | 35.950 | 40.637 | 45.623 | 38.397 |
| 5.0 | 54.116 | 81.773 | 44.851 | 50.864 | 57.354 | 48.016 |
| 6.0 | 65.072 | 101.176 | 53.704 | 1 61.096 | 69.180 | 57.623 |
| 100℃ | 120℃ | 140℃ | |||
| 壓力/ MPa | 密度/ (kg-m-3) | 壓力/ MPa | 密度/ (kg-m-3) | 壓力/ MPa | 密度/ (kg·m-3) |
| 0.100 | 2.871 | 0.100 | 2.712 | 0.100 | 2.571 |
| 0.125 | 3.621 | 0.150 | 4.130 | 0.150 | 3.906 |
| 0.150 | 4.384 | 0.200 | 5.593 | 0.200 | 5.278 |
| 0.175 | 5.162 | 0.250 | 7.106 | 0.250 | 6.688 |
| 0.200 | 5.955 | 0.300 | 8.673 | 0.300 | 8.140 |
| 0.240 | 7.257 | 0.350 | 10.299 | 0.350 | 9.637 |
| 0.390 | 12.491 | 0.400 | 11.182 | ||
| 0.450 | 12.619 | ||||
| 0.500 | 14.438 | ||||
| 0.550 | 16.159 | ||||
| 0.600 | 17.950 | ||||
| 壓力/ MPa | 25% n-C6H14+ 75%煙道氣 | 50% n-C6H14+ 50%煙道氣 | 75% n-C6H14+ 25%煙道氣 |
| 0.100 | 1.379 | 1.811 | 2.254 |
| 0.150 | 2.072 | 2.727 | 3.410 |
| 0.200 | 2.767 | 3.652 | 4.586 |
| 0.250 | 3.463 | 4.585 | 5.785 |
| 0.300 | 3.4634.161 | 5.525 | 7.006 |
| 0.350 | 4.862 | 6.674 | 8.250 |
| 0.390 | 5.424 | 7.240 | 9.264 |
1.2實驗裝置
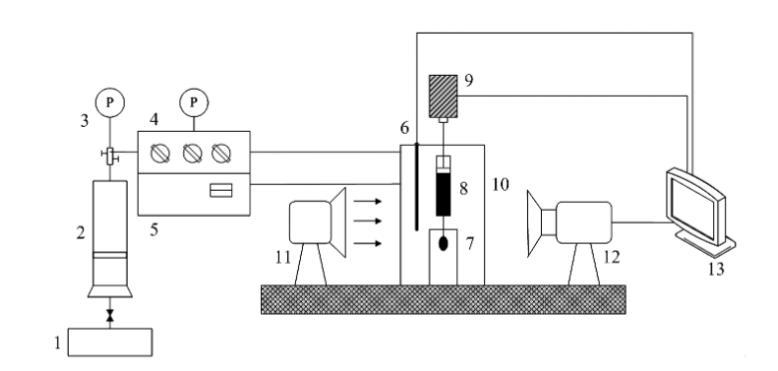
測定高溫高壓下煙道氣-稠油和正己烷-稠油系統的表面張力,采用具有較高精度的軸對稱液滴形狀分析技術(ADSA),得到液滴表面平均張力。測量裝置為芬蘭Kibron公司生產的Delta-8全自動高通量表面張力儀(如圖1所示),主要包括:帶視窗的高溫高壓容器(體積為400mL,壓力范圍為0~20 MPa,溫度范圍為 0~200℃);馬達驅動系統;1000μL微型注射器;不銹鋼注射針頭;樣品池;溫度控制面板;壓力控制面板;氣體注入系統;光源;圖片采集分析系統等。
1一平流泵;2一氣體壓力容器;3一壓力表;4一壓力控制面板;5一溫度控制面板;6一溫度探針;7一樣品池;8一注射器;
9-馬達驅動動力系統;10-高溫高壓容器;11光源;12-攝像機;13-計算機數據采集分析系統
圖1稠油表面張力測定實驗裝置圖
ADSA技術測量界面張力全部由計算機完成,可以避免由于人的主觀因素造成的誤差。在實驗過程中,首先輸入氣相和油相的密度,然后通過馬達驅動系統在微型注射器針頭形成1個油滴,使用攝像機自動采集油滴形狀圖片,傳送至計算機數據采集分析系統,通過拉普拉斯方程進行求解,直接輸出測量的界面張力、油滴體積、油滴面積、曲率半徑和邦德數等結果。





